Just put everything together after resprayed my 74 bug.
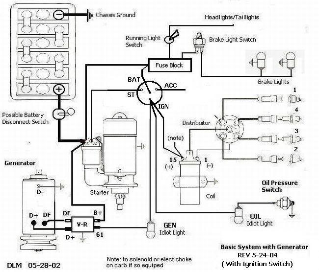
Upon start up the Gen/alt light stays on while car is on.
I just bought new battery cos previous one was swollen.
Now the car will act funny. It will start effortlessly and then 5 mins later it will not and seems as if battery is dead.
Then tomorrow it will start again.
Could it be that a rewired alternator incorrectly?
Thnks...
Enjoy the festive season everyone





